J-0
00m
00j
00h
00min
00s

Version interactive avec LaTeX compilé

CCINP Physique 1 PC 2006

Notez ce sujet en cliquant sur l'étoile
0.0(0 votes)
Logo ccinp
2025_09_04_a2c52afc60aba742f790g

Les calculatrices sont autorisées

Les deux problèmes sont indépendants. On fera l'application numérique chaque fois que cela est possible. Le symbole SI désigne l'unité homogène à la grandeur physique considérée, dans le cadre du Système International d'unités.

N.B.: Le candidat attachera la plus grande importance à la clarté, à la précision et à la concision de la rédaction. Si un candidat est amené à repérer ce qui peut lui sembler être une erreur d'énoncé, il le signalera sur sa copie et devra poursuivre sa composition en expliquant les raisons des initiatives qu'il a été amené à prendre.

Problème I Mesure de résistances

Abréviations :

  • force électromotrice
  • approximation des régimes quasi-stationnaires
  • très grand devant
    f.e.m.
    A.R.Q.S.

Données :

Dans un repère de coordonnées cylindriques ( ) rapporté au repère orthogonal ( ), on rappelle les formules suivantes:

I. 1 Mesure directe

On dispose d'un résistor de résistance inconnue .
  • I.1.1 Pour déterminer , on place en série un résistor de résistance connue , un générateur de tension et un ampèremètre de résistance négligeable. Représenter le circuit correspondant.
  • I.1.2 Montrer que la mesure de l'intensité du courant traversant le circuit permet de remonter à la valeur de . L'incertitude sur la valeur de la résistance et sur la valeur de la f.e.m sont respectivement de et tandis que la lecture de l'ampèremètre donne avec d'erreur. Donner la valeur de ainsi que l'incertitude portant sur cette mesure.
  • I.1.3 Comment appelle-t-on un appareil fonctionnant sur ce principe ? La mesure est-elle précise?

I. 2 Pont de Wheatstone

Figure 1
La résistance inconnue est placée dans le montage (classique) de la Figure 1, appelé pont de Wheatstone. Entre les bornes et est placé un microampèremètre de résistance interne négligeable, protégé par une résistance . Les résistances sont des résistances étalons et une résistance étalon variable (obtenue par exemple au moyen de boîtes de résistances montées en série).
  • I.2.1 Déterminer dans le cas général, et en fonction de la f.e.m et des différentes résistances, l'intensité I traversant le microampèremètre.
    Indication : on cherchera le générateur de Norton (ou de Thévenin) équivalent, entre les bornes et , au réseau constitué du générateur et des quatre résistances et .
  • I.2.2 Donner la condition sur et , pour laquelle le courant traversant le microampèremètre s'annule.
  • I.2.3 On choisit et la mesure donne lorsque le pont est équilibré. Les résistances sont précises à près. Le générateur et la résistance sont les mêmes que ceux de la question I.1.1.
    Calculer la valeur de et l'incertitude associée à cette mesure.
Figure 2
  • I.2.4 Le microampèremètre n'est autre qu'un galvanomètre à cadre mobile. Le courant à mesurer circule dans un enroulement ayant la forme d'un carré de de côté. L'enroulement est un cadre plat contenant spires. Les portions du circuit parallèles à l'axe de rotation sont plongées dans le champ magnétique d'un aimant de . Le champ magnétique produit est stationnaire, contenu dans le plan du circuit et perpendiculaire à l'axe de rotation (colinéaire à , voir Figure 2). Le cadre est maintenu par un ressort de torsion dont le couple de rappel est proportionnel à l'angle de déviation avec . Déterminer l'angle de déviation associé à un courant de .
  • I.2.5 Faute de galvanomètre, on se propose d'utiliser à la place le montage à amplificateur opérationnel (A.O.) supposé idéal, représenté sur la Figure 3. Les conditions de fonctionnement en régime linéaire sont-elles remplies ?
Figure 3
  • I.2.6 Les bornes B et D du pont de Wheatstone sont branchées respectivement aux bornes E et F du circuit, duquel le microampèremètre et la résistance ont été retirés. Les résistances et sont égales à . Un voltmètre mesure la tension de sortie de l'A.O idéal (remarque : en particulier la tension d'offset est nulle). Expliquer de quelle façon ce montage peut remplacer le microampèremètre de la question I.2.3.

I. 3 Résistance d'un disque conducteur ohmique

Figure 4
  • I.3.1 Rappeler la relation entre la densité de courant et le champ électrique régnant dans un conducteur ohmique de conductivité . Donner la relation entre la résistivité du matériau et la conductivité . Quelles sont les unités de et ?
  • I.3.2 Ecrire les équations de Maxwell dans un conducteur ohmique, dans l'approximation A.R.Q.S. Que vaut la densité de charge électrique à l'intérieur du milieu conducteur ? En déduire la valeur de dans le conducteur.
  • I.3.3 La distribution de charges et de courants est supposée stationnaire. Déduire de la question précédente une équation pour le potentiel électrique .
  • I.3.4 Un conducteur a la forme d'un mince cylindre d'épaisseur et de rayon (Figure 4). Au centre du cylindre arrive un fil conducteur qui forme un contact circulaire de rayon petit devant . Le disque est rapporté à un repère de coordonnées cylindriques ( ). On suppose valides les hypothèses suivantes :
  1. Les grandeurs physiques ne dépendent pas de .
  2. La zone cylindrique de rayon , située juste sous le contact du fil conducteur, est à potentiel constant .
  3. La circonférence extérieure du cylindre (ensemble des points de la surface latérale telle que ), reliée à la masse du circuit, est à potentiel constant nul.
Déterminer en tout point du disque la valeur du potentiel .
Indication : on pourra utiliser le formulaire donné en première page d'énoncé.
  • I.3.5 Déterminer l'expression du champ électrique .
  • I.3.6 En déduire l'expression de l'intensité totale traversant une surface cylindrique quelconque d'axe ( ), de rayon (avec ) et de hauteur . dépend-elle de ?
  • I.3.7 Calculer la résistance du disque. Montrer que cette résistance s'écrit sous la forme
expression dans laquelle est une constante qui sera déterminée en fonction des données de l'énoncé.
  • I.3.8 On place maintenant deux fils identiques faisant contact près du centre du disque (Figure 5 à gauche). Les deux fils sont séparés d'une distance petite devant mais grande devant . Montrer que le potentiel qui, en tout point , vérifie :
est une solution de l'équation à laquelle doit obéir .
Trouver la valeur de la constante pour laquelle les conditions aux limites à proximité de , et à proximité de sont vérifiées (à proximité signifiant à une distance du point, et on suppose dans le calcul que peut être négligé devant ).
En déduire la limite, pour , du potentiel .
Figure 5
  • I.3.9 Quelle est la forme géométrique des équipotentielles de ?
  • I.3.10 Exprimer le champ électrique en tout point de la droite , médiatrice du segment dans le plan du disque.
    Indication : on déterminera au préalable par un argument de symétrie l'orientation du vecteur en un point de la droite . Pour cela, il faudra déterminer si le plan vertical contenant est un plan de symétrie ou d'antisymétrie du système.
  • I.3.11 Exprimer l'intensité totale traversant le plan vertical contenant la droite , et d'équation dans le repère de coordonnées cylindriques.
  • I.3.12 Exprimer la résistance du dipôle équivalent situé entre les points de contact et en fonction de la résistivité et des longueurs et , dans le cas où .

I. 4 Mesures de résistivité à quatre fils

Un supraconducteur comme le plomb refroidi à la température de l'hélium liquide ( ), possède la propriété de conduire un courant continu sans perte par effet Joule, c'est-à-dire sans chute de tension. On peut considérer que sa résistivité est nulle, ou que sa conductivité est infinie.
  • I.4.1 Un morceau de plomb est connecté à deux fils conducteurs de cuivre. A la température de l'hélium liquide, le cuivre reste métallique et résistif. Le circuit formé du morceau de plomb supraconducteur et des deux fils de cuivre constitue un dipôle dont on mesure précisément la résistance. Pourquoi la résistance du dipôle ne s'annule-t-elle pas lorsque le plomb devient supraconducteur?
  • I.4.2 Pour être sûr que la résistance du plomb est bien nulle, et non pas simplement faible, on a recours à un système de mesure à quatre fils. Deux fils servent à injecter un courant dans l'échantillon (le disque), tandis que les deux autres fils servent à déterminer la chute de tension consécutive au passage, dans l'échantillon à mesurer, d'une densité de courant électrique .
    On branche sur l'échantillon cylindrique mince de la partie I. 3 quatre fils de cuivre identiques, alignés et équidistants (Figure 5 à droite, intervalle de longueur entre deux fils consécutifs). Les fils intermédiaires 2 et 3 sont branchés aux bornes d'un voltmètre sensible de très grande résistance. Le plomb est dans l'état conducteur.
    Exprimer la chute de tension , d'abord en fonction de la différence de potentiel , puis de l'intensité traversant les fils 1 et 4 .
    Que devient la tension lorsque l'échantillon devient supraconducteur?

I. 5 Résistance de contact

A l'interface entre deux corps conducteurs, ou entre un conducteur et un supraconducteur apparaît une résistance de contact, proportionnelle à la surface de contact entre les deux substances.
  • I.5.1 Rappeler la valeur de la résistance d'un conducteur cylindrique de section , de longueur et de résistivité . Dans l'expérience de la question I.4.1, les fils de cuivre utilisés ont une section de 1 mm de rayon, pour une longueur de 1 m . Le cuivre à possède une résistivité de . La résistance observée est de l'ordre de . La résistance des fils de cuivre peut-elle rendre compte, à elle seule, d'une telle valeur ?
  • I.5.2 Pour comprendre pourquoi des électrons passent difficilement d'un métal à l'autre, on considère le mouvement unidimensionnel d'un ensemble de particules ponctuelles de masse , n'interagissant pas entre elles, et soumises à une marche de potentiel, c'est-à-dire à une énergie potentielle :
Tracer l'énergie potentielle pour et .
Cette énergie modélise l'interface entre deux conducteurs de nature différente, et la longueur est supposée petite. Les particules arrivent en provenance des négatifs avec une vitesse . Donner la vitesse finale de ces particules en fonction de . Discuter les cas possibles. Quelle est la probabilité pour la particule de franchir l'obstacle constitué par la marche de potentiel si la grandeur est de signe positif ?
  • I.5.3 On sait, depuis le début du XX siècle, que les électrons, dans certaines situations, doivent être considérés comme des ondes. Ainsi dans le cas présent, l'électron incident peut être décrit comme une onde progressive , tandis que l'électron ayant franchi la marche est décrit par . Le vecteur d'onde de l'électron incident est fonction de , le vecteur d'onde fonction de et la pulsation , fonction de l'énergie, reste inchangée.
    En considérant une onde électromagnétique en incidence normale, calculer les coefficients de transmission et de réflexion de l'énergie transportée par l'onde à l'interface entre deux milieux homogènes d'indices différents. Exprimer le résultat en fonction des indices et d'une part, et des vecteurs d'onde et d'autre part.
    Remarque : l'expression des coefficients de transmission et de réflexion, fonction des vecteurs d'onde et , ne dépend pas de la nature de l'onde.
Déduire du résultat obtenu que le caractère ondulatoire des électrons rend mieux compte que le modèle classique de la possibilité, pour certains électrons, d'être réfléchis à la traversée de l'interface séparant les deux métaux, même si leur énergie est suffisante. Ces réflexions contribuent à la résistance de contact.

- I.5.4

Figure 6
Reprendre la question I.5.2 avec des particules se déplaçant dans l'espace ( ), en provenance du demi-espace et dotées d'une énergie cinétique .
Déterminer la vitesse finale des particules, en fonction de , de la masse , de l'énergie cinétique et de l'angle d'incidence de la trajectoire avec la normale à l'interface.
Montrer que dans la limite où , les trajectoires sont identiques à celles de rayons lumineux à la traversée d'un dioptre séparant deux milieux d'indices respectifs et . Par analogie avec la loi de Snell-Descartes pour la réfraction, exprimer le rapport en fonction de et de l'énergie cinétique des particules incidentes (Figure 6).
Remarque : Dans un supraconducteur, les électrons se propagent par paire, ce qui cause une difficulté supplémentaire pour une charge isolée de pénétrer dans le supraconducteur.

Problème II Production de froid

Données et notations :

Les températures sont en Kelvin, en degrés Celsius.
  • Température de fusion de l'eau pure: ou .
  • Rapport des coefficients thermiques molaires, respectivement isobare et isochore, pour un gaz diatomique, constant dans le régime de température considéré : .
  • Constante des gaz parfaits : .
    .
  • Intensité du champ de pesanteur : .
  • Température d'ébullition du butane ( ), sous 1 bar : .
  • Température d'ébullition de l'ammoniac , sous 1 bar: .
  • Masse volumique du butane liquide : .
  • Masse volumique de l'eau : .
  • Masse molaire du butane : .

II. 1 Détente simple

Le diazote est assimilé à un gaz parfait diatomique.
  • II.1.1 Donner la relation entre pression , volume et température d'une mole de diazote (équation d'état).
  • II.1.2 Que vaut la variation d'énergie interne d'une mole de entre et ?
  • II.1.3 Une mole de préalablement comprimée à la pression de 50 bars, et à la température , subit une détente adiabatique, brutale et irréversible. La détente s'effectue contre une pression extérieure constante bar. En fin de détente, la pression du gaz est de bar. Calculer la température du gaz en fin de détente, en degrés Celsius et en Kelvin.
  • II.1.4 Comparer la température obtenue à la température que l'on aurait obtenue après une détente adiabatique réversible ou quasi-statique de 50 à 1 bar.

II. 2 Détente de Joule-Thomson

Un gaz parfait s'écoule à débit massique constant à travers une paroi poreuse, et sa pression chute d'une valeur en amont, à une valeur en aval de la paroi poreuse (Figure 7). Le tube dans lequel s'effectue la détente est calorifugé, de sorte que les échanges d'énergie thermique avec l'environnement sont négligeables. On démontre que la détente de Joule-Thomson est isenthalpique, c'est-à-dire que l'enthalpie d'une masse donnée de gaz ne change pas après avoir traversé la paroi poreuse. On se place en régime permanent, avec un débit massique constant.
Figure 7
  • II.2.1 Définir l'enthalpie d'une mole de gaz diatomique et exprimer sa valeur en fonction de et . Comment évolue la température du gaz qui se détend?

II. 3 Fluide de Van der Waals

Une mole de fluide de Van der Waals monoatomique est caractérisée par une équation d'état :
tandis que son énergie interne est :
avec volume, pression, température, constante des gaz parfaits.
  • II.3.1 Interpréter physiquement les paramètres et . Déterminer l'enthalpie fonction du volume et de la température.
  • II.3.2 Une transformation élémentaire se fait à enthalpie constante. Calculer le rapport en fonction des dérivées partielles de . En déduire une expression pour la dérivée partielle à enthalpie constante. Exprimer le résultat pour le gaz de Van der Waals.
  • II.3.3 Pour décrire la détente de Joule-Thomson, il faut déterminer la dérivée , qui découle de l'expression de , enthalpie fonction de la pression et de la température. On admet la relation :
Rappeler la définition du coefficient de compressibilité isotherme d'un gaz. En déduire le signe de . On ne demande pas de calculer .
En admettant que le dénominateur de l'expression ci-dessus reste positif, montrer que pour un volume donné, il existe une température pour laquelle s'annule en changeant de signe.
Calculer cette température d'inversion . En déduire que pour la détente de Joule-Thomson s'accompagne d'un abaissement de la température.
  • II.3.4 Application : calculer la température d'inversion pour le modèle de Van der Waals de l'hélium :
La valeur expérimentale est de l'ordre de . Cet effet est mis à profit dans les procédés de liquéfaction des gaz (hélium liquide).

II. 4 Réfrigération

Un type de réfrigérateur fréquemment utilisé dans l'industrie repose sur un cycle de transformation de l'ammoniac représenté sur la Figure 8 ci-dessous.
Figure 8
AB Compression adiabatique de la vapeur (sèche)
BC Condensation par échange avec la source chaude (l'air ambiant, ou une circulation d'eau)
CD Détente du liquide au moyen d'une valve
DA Vaporisation de l'ammoniac liquide
  • II.4.1 A quel endroit du cycle se produit l'absorption d'énergie thermique , énergie thermique reçue de la part du système à refroidir ? Quelle est la valeur théorique du travail reçu par le fluide réfrigérant pour maintenir sa circulation ? Définir une notion d'efficacité pour ce cycle.

II. 5 Le réfrigérateur sans pièce mobile d'Einstein-Szilard

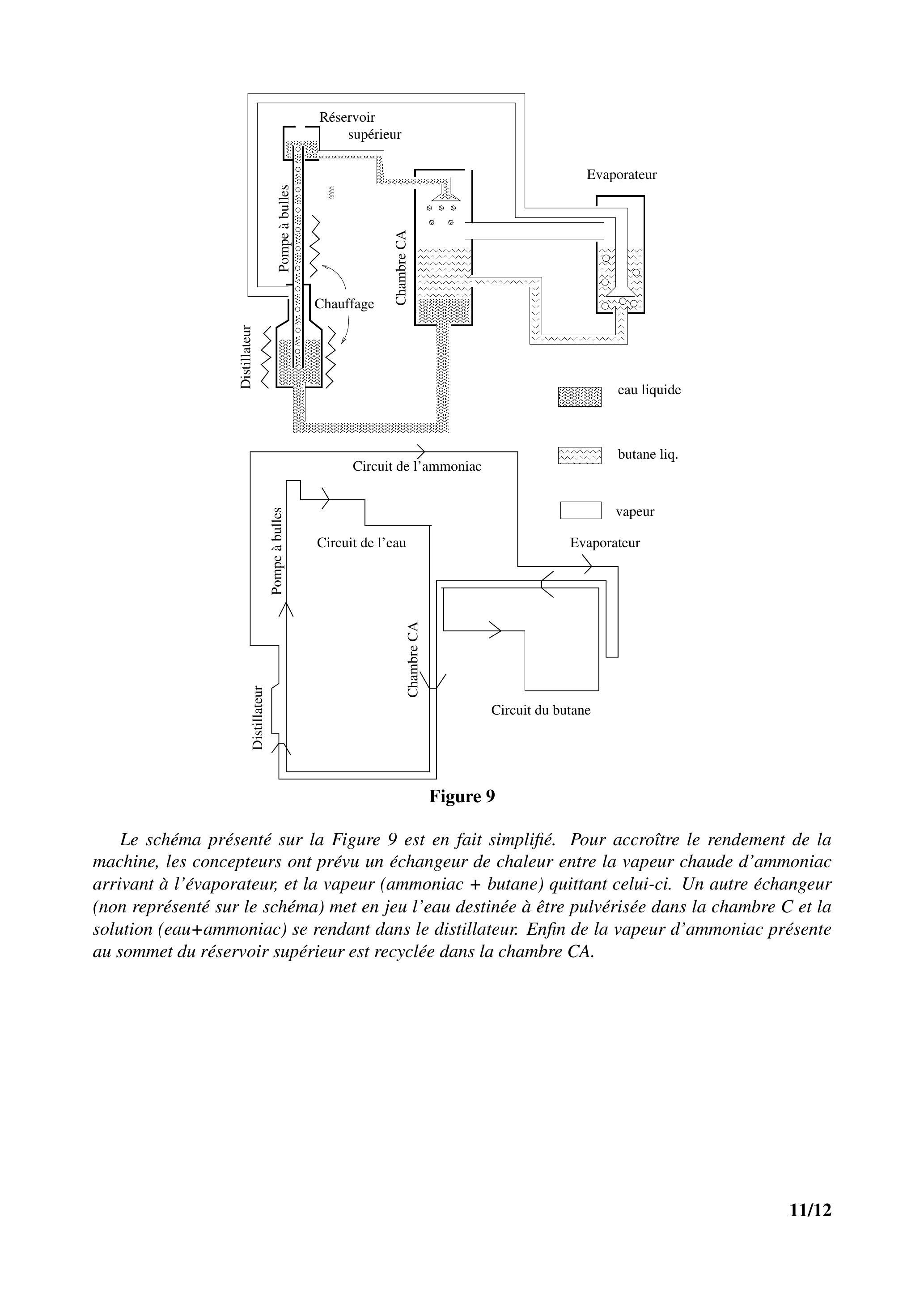
En 1930, Albert Einstein et Léo Szilard déposaient un brevet concernant un réfrigérateur sans pièce mobile, et monobare (fonctionnant avec une pression unique P). Auparavant (1922) un brevet similaire avait été déposé par Platen et Munters, suivant un principe légèrement différent.
Le réfrigérateur d'Einstein-Szilard utilise trois fluides : le butane, l'eau et l'ammoniac. Chacun des trois fluides suit un cycle représenté sur la Figure 9. Les fluides possèdent des miscibilités différentes selon la température et la fraction molaire de chacune des trois espèces.
Dans l'évaporateur, de la vapeur d'ammoniac est injectée dans le butane liquide. Cela a pour effet d'abaisser la pression partielle du butane, et provoque son évaporation. La vapeur (ammoniac+butane) est dirigée vers une chambre CA (condenseur-absorbeur). Dans cette chambre, on pulvérise de l'eau pauvre en ammoniac. Cette eau, ayant une forte affinité pour la vapeur d'ammoniac dissout celle-ci. Privée d'ammoniac, la vapeur de butane, métastable ou instable, se recondense. La solution d'eau, riche en ammoniac, qui n'est pas miscible avec le butane, se sépare de celui-ci et est entraînée au fond de la chambre. Le butane retourne dans l'évaporateur, tandis que le liquide (eau+ammoniac) est conduit vers une chambre de distillation. Par chauffage, on réalise une distillation du mélange (eau+ammoniac). La vapeur obtenue, riche en ammoniac retourne à l'évaporateur, après avoir été préalablement refroidie. L'eau liquide, pauvre en ammoniac est remontée en hauteur grâce à une pompe à bulles jusqu'à un réservoir supérieur. Ce réservoir assure à l'eau une pression suffisante pour être pulvérisée à nouveau dans la chambre CA .
Figure 9
Le schéma présenté sur la Figure 9 est en fait simplifié. Pour accroître le rendement de la machine, les concepteurs ont prévu un échangeur de chaleur entre la vapeur chaude d'ammoniac arrivant à l'évaporateur, et la vapeur (ammoniac + butane) quittant celui-ci. Un autre échangeur (non représenté sur le schéma) met en jeu l'eau destinée à être pulvérisée dans la chambre et la solution (eau+ammoniac) se rendant dans le distillateur. Enfin de la vapeur d'ammoniac présente au sommet du réservoir supérieur est recyclée dans la chambre .
  • II.5.1 Etude de la pompe à bulles.
Des bulles, assimilées à des sphères de rayon , apparaissent dans une solution d'eau de viscosité .s. Quelle force permet aux bulles de remonter à la surface ?
Sachant que la traînée visqueuse d'une bulle sphérique de rayon se déplaçant à vitesse engendre une force , calculer la vitesse ascensionnelle de la bulle en régime permanent.
  • II.5.2 Calculer le nombre de Reynolds associé au déplacement d'une bulle.
  • II.5.3 En supposant que les bulles vont toutes à la vitesse , qu'elles communiquent au fluide environnant une vitesse du même ordre de grandeur, et que le tube cylindrique a un rayon de 2 mm , estimer l'ordre de grandeur du débit de la pompe à bulles.
  • II.5.4 Le mélange eau+butane liquide est-il un mélange idéal ?
  • II.5.5 Soit le diagramme binaire liquide-vapeur d'un mélange idéal A-B dont le composant a une température d'ébullition supérieure à celle, , du composant B . Quel est le composant le plus volatil ? Tracer l'allure du diagramme binaire isobare , fonction de la fraction molaire et de la température , et du diagramme binaire isotherme , fonction de la fraction molaire et de la pression . Qui, de ou joue le rôle du butane, de l'ammoniac?
  • II.5.6 On considère une solution de presque pure, et on note les fractions molaires des espèces A et B . Quelle est la dépendance en du potentiel chimique en phase liquide. Faire l'application au mélange A-B supposé idéal, et montrer que si est la concentration en moles par litre, alors la pression partielle de coexistence de A , exprimée en bars, obéit à l'équation :
avec masse molaire et masse volumique de l'espèce , et pression de vapeur saturante de à la température considérée.
  • II.5.7 Application numérique : .
  • II.5.8 Dans la machine réfrigérante de Einstein et Szilard, à quel endroit se produit l'échange de chaleur avec la source froide ? Sous quelle forme et à quel endroit doit-on fournir de l'énergie pour faire fonctionner le cycle?

Fin de l'énoncé